光纤熔接的工作步骤有哪些?
光纤熔接的工作步骤有哪些?


光纤熔接的工作步骤
光纤的接续是一项人工与设备良好配合的过程,而且还需要多种专用工具,例如,开缆工具、套管剥除工具、光纤剥除、切割工具等。在光纤放入熔接机前,有相当多的操作是人工完成的,而且还直接关乎光纤接续质量,需要熟练、合理的操作。熔接机完成的只是端面制备良好的待接光纤妥善放入后的工作。光纤熔接机的操作步骤如下。
1.参数设置
(1)光纤外形或种类选择:包括单模、多模、特种光纤(例如含钛光纤、色散位移光纤),以及用户可自行编辑组合的各种类型光纤,如康宁、朗讯等不同厂家光纤对接等。
(2)对芯方式:选择光纤对准方式,以达到最佳熔接效果。有些熔接机有选择调节对芯方式的功能,如纤芯对准、外径对准和预偏芯对准等。
(3)外径选择:选择光纤熔接条件为相似或不相似。
(4)数据显示存储设置:熔接机可以存储接续记录,可选或不选。
(5)放电试验:熔接机可通过放电试验来自动检验调节放电电极状态,方法是截取待接光纤,制备端面后放入熔接机,选择放电试验(YES),熔接机会自动放电预熔,直至达到合理状态。
(6)其他:例如日期、时间调节等。
2.方式选择
(1)熔接方式选择:包括自动(通常使用的方式)、手动(手动对纤,按需要选用)、分步(演示熔接机熔接过程或者查询主机性能时使用)。
(2)通信:可以外接计算机控制,此时熔接机只能通过外接计算机来控制,熔接机本身的按键将不起作用,用“RESET”键可返回初始状态。
(3)参数修改:一般应由专业人员查看、设置。
(4)维护状态:包括马达运转检查、电极检查、保养、更换等。
(5)光纤命名:作存储时用。
(6)加热条件:选择光纤热可缩保护管的加热参数,可以设置加热长度和加热条件来调整加热时间或效果。
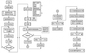
3.熔接机自动熔接操作流程
熔接机自动熔接是光纤接续中最常用的熔接方式。在该方式下,将处理端面的两个光纤放入熔接机即可自动完成熔接过程,操作流程如图1所示。

图1 光纤熔接机自动熔接流程图
4.光纤接头的热熔加强保护
完成接续、取出光纤、熔接机复位后,要进行光纤接头的热熔加强保护,要使用质量合格的热熔保护管(加热后均匀收缩,无气泡、凹凸和流液现象),光纤接续点应在保护管中心,涂覆层离接续点距离应大于 6mm,放置在热熔炉中时应按顺序逐侧合上光纤钳夹,保持光纤笔直。
2.5.4 熔接质量评判
推定的光纤熔接损耗只能作为参考值使用,不能作为正式损耗值使用。正式损耗值通过OTDR测试取得。但是我们还是可以从熔接机显示屏上显示的光纤接续点放大图形,简单地判断接续质量(见表2、表3)。
表2 熔接质量不正常情况

续表

表3 熔接质量正常情况

补强部位的效果可以通过直接观察的方法确定,补强良好的实例如图2-47所示,补强不良实例如图4所示。

图4补强不良实例
2.5.5 光纤接续时常见故障的处理
(1)开启熔接机开关后屏幕无光亮,且打开防风罩后发现电极座上的水平照明不亮。解决方法:
① 检查电源插头座是否插好,若不好则重新插好;
② 检查电源保险丝是否完好,若断开则更换保险丝。
(2)光纤能进行正常复位,进行间隙设置时屏幕变暗,没有光纤图像,且屏幕显示停止在“设置间隙”。解决方法:检查并确认防风罩是否到位或簧片是否接触良好。
(3)开启熔接机后,屏幕下方出现“电池耗尽”且蜂鸣器鸣叫不停。解决方法:
① 本现象一般出现在使用电池供电的情况下,只需更换供电电源即可;
② 检查并确认电源保险丝盒是否拧紧。
(4)光纤能进行正常复位,进行间隙设置时,光纤出现在屏幕上但停止不动,且屏幕显示停止在“设置间隙”。解决方法:
① 按压“复位”键,使系统复位;
② 检查是否存在断纤;
③ 检查光纤切割长度是否太短;
④ 检查压纤槽与光纤是否匹配,并进行相应的处理。
(5)光纤能正常复位,进行间隙设置时光纤持续向后运动,屏幕显示“设置间隙”及“重装光纤”。解决方法:可能是光学系统中显微镜的目镜上灰尘沉积过多所致,用棉签棒水平及垂直擦拭摄像镜头和反射镜面,观察无明显灰尘,即可再试。
(6)自动工作方式下,按压“自动”键后可进行自动设置间隙、进行粗或精校准,但肉眼可在监视屏幕上观察到明显错位时,开始进行接续。解决方法:检查待接光纤图像上是否存在缺陷或灰尘,可根据实际情况用沾酒精棉球重擦光纤或重新制作光纤端面。
(7)光纤进行自动校准时,一端光纤上下方向运动不停,屏幕显示停止在“校准”。解决方法:
① 按压“复位”键,使系统复位;
② 检查裸纤是否干净,若不干净则处理;
③ 清洁V形槽内沉积的灰尘;
④ 用手指轻敲小压头,确定小压头是否压实光纤,未压实则处理后再试。
2.5.6 熔接机的保养及注意事项
一般来说,野外工作环境较差,所以,熔接机的平时保养维护对熔接效果、使用寿命至关重要。下面就一些常用保养注意事项进行介绍。
(1)熔接机作为一种专用精密仪器,平时应注意尽量避免过分地震动,注意防水、防潮,可在机箱内放入干燥剂,并在不用时放在干燥通风处。
(2)保持升降镜、防风罩反光镜的镜面清洁,一般不要自行擦拭。
(3)保持V形槽的清洁,可用酒精棒擦拭。
(4)保持压板、压脚的清洁,可用酒精棒擦拭,压上时要密封。
(5)注意防风罩的灵敏性。在做熔接准备工作以及放入光纤后,不要打开防风罩,避免灰尘进入。不要随意更改机器内部参数,必要时咨询仪表厂商的技术人员。
(6)野外所使用的电源主要以发电机为主,电压不太稳定时(刚开机的时候会有一个峰值),需要增加稳压器,待电压稳定以后再接入熔接机适配器。如有电池,应严格按充放电要求进行充放电。
(7)熔接机的摄像镜头和反射镜面要防止灰尘。不要用嘴对着镜头呵气,特别是在寒冷的季节,不经意的说话都有可能造成热气覆盖镜头、镜面。
(8)熔接机的V 形槽夹具是一种精密的陶瓷,不能用高压的气体进行冲刷,有灰尘时可用一根竹制的牙签,将其削成V形,用棉球蘸取少量的酒精进行清洁。
(9)光纤切割刀的简单调整。由于所切割的光纤种类较多,如果发现某一种光纤的切割断面质量一直不好,有必要进行调整。调整的时候需要结合熔接机,在熔接机的显示屏下进行调整。如图5所示的两种情况可以进行参考。

图5 光纤断面情况示意图
(10)熔接机的使用原则:熔接机,包括切割刀必须专人使用,专人保养。
(11)熔接作业时,电极棒上的高压约3kV,千万不要触摸。
(12)熔接机在使用过程中,务必接好地线。
(13)熔接机禁止使用任何润滑剂。
(14)不可使用氟利昂(冷却剂),因为放电时,它会产生有害气体,导致接触不良。
(15)熔接机应以一年一次定期检修为宜。

#光纤通信# #光通信# #光纤熔接#

-
- 步步惊心十阿哥结局_步步惊心中的女人们结局
-
2025-10-12 08:01:19
-
- 消防改革前沿丨新一轮应急体制改革消防当如何?
-
2025-10-12 07:59:05
-
- 马云之父马来法:曲艺名家,马云的坚强后盾,父子二人各自有事业
-
2025-10-12 07:56:51
-
- 家庭整理收纳原则(家居整理时建议的整理顺序是怎样的)
-
2025-10-12 07:54:37
-
- 艾弗森没有得过nba总冠军-(艾弗森拿过nba总冠军吗)
-
2025-10-12 07:52:22
-
- 11月11日,什么节?答错请转发!
-
2025-10-12 07:50:08
-
- 唐朝诗人杜牧和李商隐的故事(杜牧和谁并称小李杜)
-
2025-10-12 07:47:54
-
- 不懂爱有时比不爱更让人痛
-
2025-10-12 07:45:40
-
- 最火的十部电视剧谍战(谍战剧:这些以1949年为背景的电视剧)
-
2025-10-12 02:09:08
-
- 属虎人的婚姻与命运
-
2025-10-12 02:06:53
-
- 228起抢佛山人山人海餐吧2大2小自助餐 一顿就能吃遍中外美食
-
2025-10-12 02:04:39
-
- 王者荣耀:狩猎和隐匿铭文该如何选择?其实就是技能和普攻的区别
-
2025-10-12 02:02:25
-
- 空调除湿模式真的可以除湿吗
-
2025-10-12 02:00:10
-
- 葆玛之谜是什么品牌(葆玛之谜是正规品牌吗)
-
2025-10-12 01:57:56
-
- 1996年,向华强在北京遭无名之辈打两耳光,如今那人怎样了?
-
2025-10-12 01:55:42
-
- 三国中,姜维与邓艾谁更厉害?正史记载姜维被压着打
-
2025-10-12 01:53:27
-
- 1979年对越反击战中,他率全连二百多人投降越军,结局如何?
-
2025-10-12 01:51:13
-
- 请注意!神兽出没,还带着好“巴打”们来啦
-
2025-10-11 19:11:57
-
- 解密嘴炮与梅威瑟世纪之战,看完你就明白嘴炮到底为什么输了!
-
2025-10-11 19:09:42
-
- 碳水食物一般都有什么(不含碳水食物一般都有什么)
-
2025-10-11 19:07:28



22年林立衡丈夫张清林病逝,终年80岁,副总理陶铸之女送去了花圈
每斤20元起步,今春农贸市场的小龙虾“抢鲜价”也亲民